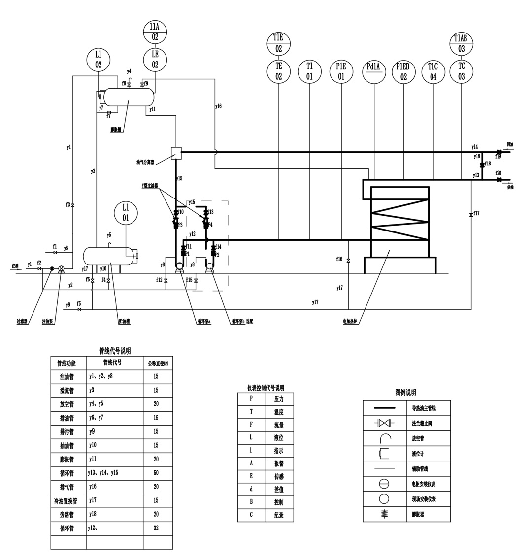
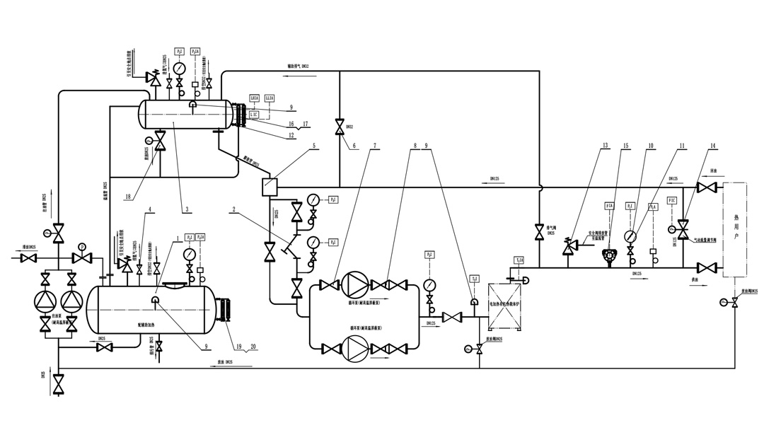
电加热导热油锅炉是一种新型、安全、高效节能,低压(常压下或较低压力) 并能提供高温热能的特种工业炉,是一种以电为热源,导热油为热载体,利用循环油泵强制液相循环,将热能输送给用热设备后,继而返回重新加热的直流式特种工业炉,如此周而复始,实现热量的连续传递,使被加热物体温度升高,达到加热的工艺要求。艾克斯电加热导热油锅炉具有低压(≤0.4MPa)稳定运行,电脑自动控制,热效率可达98%以上,艾克斯导热油锅炉具有高效、环保、节能等优点,广泛应用于石油、化工、制药、纺织印染、轻工、建材、食品、板材加热、筑路沥青加温等需要高温的工业领域。还可用于 ≤ 350℃ 焙烘、蒸化、定型、溶融、干燥 等行业,是一种新型的理想的供热设备。
电加热导热油锅炉的工作原理基于电阻加热原理。防爆电加热管布置多个串联的加热单元中,当电脑控制器根据系统设置发出指令后,相对应的加热单元通电从而产生热量,在这个过程中,电能被转化为热能,进而对导热油进行加热。艾克斯电热导热油锅炉为整机撬装出厂现场无需安装。系统热油循环泵根据使用热量自动匹配功率,全自动控制无需人工操作。

产品特点
1、具有低压、高温、安全、高效节能的特点。
2、具有完备的运行控制和安全监测装置,可以精密地控制工作温度。
3、结构合理、配套齐全、模块化撬装出厂、现场免安装,运行和维修方便,便于锅炉布置。
4、由于艾克斯电加热导热油炉采用先进的防爆结构,可应用于工厂Ⅱ区防爆,防爆等级可达C级。
产品优势
1、环保:利用电能,絶无污染,绝对环保。
2、经济:如果您在深夜用电,可节约费用50%左右,超厚髙效保温材料,热损失极低,热效率98%,节约电费。
3、安全:具有超低压保护、漏电保护、导热油液位保护、安全阀等多重保护功能。
4、方便:高温油锅炉结构简单,容易操作,故障少,轻轻一键,即可进入全自动运行状态,使用相当方便。
5、电导热油炉装有经检验的安全阀,即使在控制系统不灵活的情况下,压力超过设定压力时安全阀将自动打开,防止锅炉因压力过大造成生产事故。
6、电导热油炉装有压力控制器,通过检测锅炉的压力,自动对锅炉启、停进行控制,使锅炉在设定的范围内工作。
7、电加热器装有漏电保护器,即使在锅炉操作不当引起的电路短路、漏电的情况下锅炉也将会自动切断电路,及时的保护好控制线路。
8、艾克斯电加热导热油锅炉其卓越的结构,主要是在较低的压力下运行,获取 450 ℃ 以下的工作温度,具有低压高温的特点。



在工业生产中,精确的温度控制是保障产品质量和生产效率的关键因素。我公司研发的电加热导热油模温机,融合了先进的热传导技术,为众多行业带来了高效、稳定的温度控制解决方案。
我们的电加热导热油模温机采用了先进的热传导技术,这使得它在温度控制方面表现出色。与传统的温度控制设备相比,它具有温度控制精度高的显著优势。无论是在高温还是低温环境下,都能将温度精确控制在极小的误差范围内,确保生产过程的稳定性和一致性。
此外,该模温机加热均匀的特点也备受瞩目。它能够使导热油在整个系统中均匀受热,避免了局部过热或过冷的现象,从而保证了模具各部分的温度均匀性。这对于一些对温度要求极高的生产工艺来说,至关重要。例如,在塑料、橡胶、硅胶等材料的成型过程中,均匀的温度分布可以有效减少产品的变形、气泡等缺陷,提高产品的质量和良品率。
在当今注重环保和节能的时代,我们的电加热导热油模温机充分考虑了这一需求。它采用了高效的加热元件和优化的热循环系统,能够在短时间内将导热油加热到所需温度,大大缩短了加热时间,减少了能源的消耗。同时,该模温机还具备良好的保温性能,能够有效减少热量的散失,进一步提高能源利用效率。
与传统的加热设备相比,我们的电加热导热油模温机在节能方面表现突出。它不仅可以降低企业的能源成本,还符合国家的环保政策要求,为企业的可持续发展做出了贡献。
我们的电加热导热油模温机凭借其卓越的性能和可靠的质量,广泛应用于塑料、橡胶、硅胶、化纤等多个行业。在塑料行业中,它可以为注塑机、挤出机等设备提供精确的温度控制,确保塑料制品的成型质量。在橡胶和硅胶行业,它能够满足硫化、成型等工艺对温度的严格要求,提高产品的物理性能和外观质量。在化纤行业,它可以为纺丝、拉伸等工序提供稳定的温度环境,保证化纤产品的质量和生产效率。
除了以上行业,我们的电加热导热油模温机还可以应用于其他需要精确温度控制的领域,如食品加工、制药、化工等。它的多功能性和适应性使其成为工业生产中不可或缺的温度控制设备。




除了电加热导热油模温机,我们公司还提供电加热导热油锅炉、电磁导热油锅炉等相关产品。这些产品同样采用了先进的技术和优质的材料,具有高效、节能、环保等特点。它们可以与电加热导热油模温机配套使用,为企业提供更加完善的温度控制解决方案。
电加热导热油锅炉是一种以电能为能源,通过加热导热油来提供热能的设备。它具有加热速度快、温度控制精度高、安全可靠等优点。该锅炉可以广泛应用于各种工业领域,如化工、印染、食品等。







电磁导热油锅炉采用了电磁感应加热技术,具有加热效率高、节能环保等特点。它可以快速将导热油加热到所需温度,并且能够实现精确的温度控制。该锅炉适用于对温度要求较高的工业生产过程,如塑料加工、橡胶硫化等。
总之,我们公司的电加热导热油模温机、电加热导热油锅炉、电磁导热油锅炉等产品,以其先进的技术、卓越的性能和可靠的质量,为工业生产提供了优质的温度控制解决方案。如果您正在寻找一款高效、节能、环保的温度控制设备,不妨选择我们的产品,相信它会给您带来意想不到的惊喜。



